Перейти к содержимому
Войти

Разработка и изготовление систем АСУ ТП

28 декабря 2025
81
Самара
Пользователь: Никита Шипенчик Отзывов 0

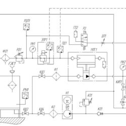
Разработка, проектирование, сборка, пусконаладка и отладка систем автоматизации технологических процессов. Работаю с различными моделями оборудования от бюджетных до европейских.
Выполняю полный спектр работ, есть команда и площадка в Самаре для сборки и тестирования.


Сообщить о проблеме
Чтобы написать пользователю, Вам нужно войти или зарегистрироваться
Войти с помощью:

Используя функцию входа через сторонние сервисы, Вы соглашаетесь на обработку персональных данных в соответствии с Политикой конфиденциальности